本文智能插件类型温度水蜜桃在线免费视频资料由优质水蜜桃在线免费视频生产报价厂家为您提供。
工作原理:
温度水蜜桃在线免费视频指Horizons pt1000传感器在温度影响下产生的电阻效应。它由一个特殊的处理单元转换成一个差分电压信号,然后由一个特殊的放大器转换成标准的模拟或数字信号。
产品特性
宽电压源、非线性校正、高精度
防雷击,截止频率干扰设计,抗干扰能力强
线路反向和过压保护、限流保护
本质安全防爆,带HART协议
亨利的PT1000被采用为敏感原件。
适用站点
适用于管道内部温度测量,本质安全防爆场所。
性能参数
测量介质:液体和气体
测量范围:-200-500℃(详见范围参数选择表)
电源范围:9 ~ 36伏直流电
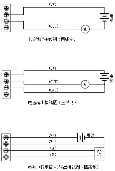
输出信号:4 ~ 20mA、0 ~ 5VDC、0 ~ 10VDC、RS485、4 ~ 20mA HART
探头材料:不锈钢304
精度等级:0.2℃
环境温度:-40 ~ 85℃
稳定性:0.1% fs/年
防护等级:IP65
额定压力:10兆帕(高于可定制压力)
防爆等级:ExiaⅱCT6
最大功率:电流类型≤0.02Us(W)电压类型≤0.008Us(W)数字类型≤0.015Us(W)注:Us=电源电压
负载特性:电流型负载≤{(Us-7)> 0.02(Us =电源电压)}ω
电压负载≥100kω
外形尺寸


接线图

电话:400-600-4496
《智能插件类型温度水蜜桃在线免费视频》本文地址:http://www.sdyingdahb.com/news/hy/918.html 转载请勿删除!
全国服务热线